Проверка предохранителей JCB 3CX.
Нас интересуют предохранители, отвечающие за рулевое управление и крабовый ход, для начала разберемся, где же расположен этот предохранитель.
![]()
Назначение предохранителей и реле JCB 3CX
Назначение предохранителей и реле JCB 3CX.
Колонка “A”1 – Электроника, соленоид топливного насоса (останов двигателя) 10А 2- Дополнительная (вспомогательная) гидравлика, гидро молот 10А3 – сигналы поворотов 7,5А4 — Рулевое управление колесами, крабовый ход 2WS, 4WS 7,5А5 – Управление коробкой передач, трансмиссия6 – Электрическое заднее стекло 7 – 8 – Сигналы торможения9 – габаритные огни10 – габаритные огни
Колонка “B”1 – Приборная панель, аварийный сигнализатор.2 – Звуковой сигнал, передний омыватель, очиститель3 – Задний звуковой сигнал4 – подогрев сиденья, вентилятор. 5 – задний омыватель, очиститель стекла6 – переключатель тормозов7 – заднее рабочее освещение8 – ближний, дальний свет.9 – переднее рабочее освещение10 – маячок.
Колонка “С”1 – освещение в салоне2 – аварийка3 – дополнительный маяк и освещение в салоне.4 – магнитола5 – термостат6 – отопитель7 – замок зажигания8 – главное освещение9 – противотуманки10 – дополнительное освещение.
Нас интересует предохранитель A4, проверяем его исправность. Если он целый, то не торопимся, а измеряем на нем питание. Если питание присутствует — проверяем дальше.
Двигатель «JCB 4CX»
Экскаваторы-погрузчики «JCB 4CX» комплектуются четырёхцилиндровыми дизельными двигателями марки «1004-40T» (ранее – «Перкинс», а сейчас носит то же название, что и сам трактор – «JCB», с приставкой «Dieselmax»). Это мотор с прямым впрыском дизтоплива и турбонаддувом. Рабочий объём цилиндров двигателя составляет 268,5 кубических дюймов, или 4,4 литра. Диаметр каждого цилиндра –103 мм. Мощность: максимальная – 74,6 кВт или 100 лошадиных сил; эффективная – 72,8 кВт или 97,6 лошадиных сил, при 2200 оборотах в минуту.
Максимальный эффективный крутящий момент составляет 417 Нм (при 1300 оборотах в минуту). Объём масла в двигателе «JCB 4CX» составляет 4 галлона (или 15 литров). Объём жидкости в системе охлаждения двигателя – 6,1 галлонов, или 23 литра. Двигатель «JCB 4CX» соответствует стандарту «Stage III». Производитель делает акцент на экономичность представленного в этом экскаваторе-погрузчике двигателя: по его данным, средний расход дизтоплива составляет всего восемь литров за один час работы.
Технические характеристики в цифрах

- Общая масса экскаватора-погрузчика: с ковшом «GP» и фиксированной рукоятью – 7,950 тонн (варианта «JCB 4CX Супер» – 8,130 тонн); с ковшом «6 в1», вилами и телескопической рукоятью – 8,660 тонн (варианта «JCB 4CX Супер» – 8,880 тонн).
- Габаритные размеры (длина-ширина-высота) – 5,910х2,330х2,840 м.
- Колёсная база – 2,220 м.
- Дорожный просвет – 340 мм.
- Полный радиус разворота – 15,1 футов (4,6 м).
- Объём фронтального / экскаваторного ковша – 1,1, 1,2 или 1,3 / 0,48 кубометров.
- Максимальный вылет стрелы – 5,5 метров.
- Глубина копания в сложенном состоянии – 4,320 м.
- Глубина копания в разложенном состоянии – 5,330 м.
- Высота выгрузки – 2,640 м.
- Шины – 16.9/14x 24×12.
- Максимальная скорость –38,1 км/ч.
- Угол въезда – 74 градуса.
- Угол при вершине препятствия между колёсами – 118 градусов.
- Угол съезда – 19 градусов.
- Объём топливного бака – 43,2 галлона, или 160 литров.
О гидросистеме и других особенностях конструкции
Гидросистема, установленная на этих моделях экскаваторов-погрузчиков, обеспечивает увеличенную грузоподъёмность и усилие отрыва на 6-ти операционных ковшах и ковшах общего назначения ёмкостью от 1,1 до 1, 3 куб.м, а также при использовании погрузочных вил. Тип гидравлики – система с открытым центром, с двухпоточными насосами и гидрорегулятором расхода. Пропускная способность насоса – 81 литр в минуту. Давление перепускного клапана – 25165,8 кПа. Общая ёмкость жидкости в гидросистеме – 33,5 галлона, или 127 л (у модификации «JCB 4CX Супер» – 34,9 галлона, или 132 л).
В стандартной гидравлической системе «Open Centre» работают 3 шестерённых насоса; имеется система регулирования скорости и мощности гидропровода («HSC»), которая. при помощи модулирующего клапана, автоматически меняет мощность гидропривода и скорость выполнения рабочих операций.
Очень выигрышной, максимальной эффективности удаётся достигать за счёт установки системы «Eco Dig» с тремя гидравлическими насосами. Эта инновационная гидравлическая система обеспечивает такой же высокий гидравлический поток и давление при более низких оборотах работы мотора, позволяя экономить до 15-ти процентов солярки без сокращения производительности.

Система гидравлического перемещения экскаваторной навески «Powerslide», интегрированные вилы, механизм компенсации колебаний при передвижении «SRS», регулируемые подушки скольжения выносных опор и система телескопического удлинения рукояти «Extradig» – таков неполный список технических усовершенствований инженеров «JCB Ltd.», реализованных в экскаваторе-погрузчике «JCB 4СХ» и составляющих особенности его конструкции.
Применённая в «JCB 4CX» эксклюзивная система фиксации крутящего момента «JCB Torque Lock» (дополнительная опция) позволяет механизатору сократить время на переезды между рабочими площадками, а также существенно экономит расход дизтоплива. «Torque Lock» запускается автоматически на 4-й передаче (с коробкой передач «Powershift»), или на режиме «А» (с коробкой «Autoshift»)
Система фиксации крутящего момента экономит расход топлива до 25%, на 10% увеличивает скорость движения в гору, на 10% увеличивает вылет стрелы и позволяет трактору передвигаться быстрее.
Трансмиссия «JCB 4CX»
Коробка передач – синхронизированная, может устанавливаться в двух вариантах: четырёхскоростная «Powershift» и шестискоростная «Autoshift». Коробка передач в любом исполнении обеспечивает переключение между рабочими режимами без разрыва мощности. Такое же количество передач включается и при передвижении трактора задним ходом.
Коробкой «Powershift» экскаваторы-погрузчики «JCB 4CX» оснащают в стандартной комплектации. 6-ти скоростная автоматическая коробка «Autoshift» относится к новым разработкам и призвана способствовать ещё большему повышению экономической эффективности работы двигателя, в особенности – при транспортировке трактора по дорогам и выполнении погрузочно-разгрузочных работ.

Один электрический переключатель передач и реверса, установленный на рулевой колонке, позволяет на ходу (без остановки трактора) быстро и плавно изменять скорость и направление движения экскаватора-погрузчика, и делать это при различных условиях работы (как без нагрузки, так и под нагрузкой).
Проверка целостности жгутов и электропроводки JCB 3 CX.
Нужно проверить проводку от датчиков
до блока управления крабовым ходом, а так же замерить питание на самом блоке.
Часто встречаются повреждения жгута на раме, обрывы и замыкание на корпус
силового или сигнальных выводов, как датчиков, так и исполнительных механизмов
клапанов.
Пример 1.Нарушение изоляционного слоя в следствии механического повреждения.
![]()
Нарушение изоляции жгута JCB 3CX (пример 1)
Пример 2. Замыкание силового провода на массу (корпус) экскаватора JCB 3CX, в следствии чего произошло оплавление изоляции и провод склеился в общем жгуте. Здесь пришлось полностью вскрывать весь жгут и восстанавливать электропроводку, потому что соседние провода тоже оплавились и пострадали.
![]()
Замыкание силового провода на корпус JCB 3CX (пример 2)
Оплавленный провод уходит далеко в
жгут и чтобы до него добраться, приходится этот жгут вскрывать и ремонтировать.
![]()
Нарушение изоляции жгута JCB 3CX (пример 3)
Принцип работы системы рулевого управления 2WS, 4WS, крабовый ход JCB 3CX 4CX
![]()
Система рулевого управления 2WS, 4WS JCB 3CX
Режимы переключаются с помощью трех позиционного переключателя “A” (701/42700).
![]()
Трех позиционный переключатель крабового хода JCB 701 42700
Этот переключатель управляет электронной платой в блоке управления режимами рулевого управления “B” (704/21600) — Блока крабового хода.
![]()
Блок управления крабовым ходом JCB 704 21600
Реле внутри блока переключаются и подают питания на блок клапанов “C” (35/903500) управляющий режимами рулевого управления (гидравликой).
![]()
Блок клапанов JCB 928 60145
Бесконтактные переключатели (датчики) на передней оси “D”(701/80312) и задней оси “E” (701/80312) сигнализируют, когда колеса находятся в положении прямолинейного движения (на датчике горит светодиод).Находятся эти датчики на гидроцилиндре спереди и сзади.
![]()
Расположение бесконтактного датчика положения колес JCB
Индикаторы L1, L2 или L3 на приборной панели
загораются, указывая на текущий режим управления.
![]()
Индикация режима 2WS
- В режиме управления (2WS), управляются только передние колеса.
- В режиме управления (4WS), управляются обе оси передняя и задняя, что обеспечивает меньший круг поворота и, таким образом, улучшает маневренность.
- Режим управления крабом позволяет перемещать машину по диагонали в позиции загрузки/ разгрузки.
Система не может переключаться в другой режим работы до тех пор, пока колеса стоят криво. И не будет выходного сигнала питания с соответствующего бесконтактного переключателя передней оси D 701/80312 и задней оси E 701/80312. Если, например, система настроена на 4-х колесное управление (режим 4WS), а затем выбрано 2-х колесное управление (режим 2WS), система будет оставаться в режиме 4-х колесного управления до тех пор, пока задние колеса не будут повернуты прямо, тем самым включится бесконтактный переключатель задней оси E (с него будет выходить питание). Затем задние колеса гидравлически фиксируются в положении прямолинейного движения.
Управление (поворот) на все четыре колеса JCB 4WS, режим след в след.
В режиме “след в след” поворачиваются все четыре колеса в противоположенную сторону, что обеспечивает лучшую маневренность в узких местах. Для переключения в режим управления “след в след”, поверните трех позиционный переключатель “A” влево положение (2).
![]()
Режим управления след в след JCB 3CX
Электрические клапана (35/903500), задействованные в режиме управления 4WS след в след.
![]()
Задействованные клапана 4WS JCB 3cx
Поворот налево (след в след) 4WS. При повороте рулевого колеса налево, внутренний золотник A поворачивается на несколько градусов относительно внешнего золотника B и посылает сигнал давления на предохранительный клапан 43B и через порт LS на приоритетный клапан.
![]()
4WS поворот налево (след в след) JCB 3CX
Лопасти
ротора подают давление на одну сторону заднего гидроцилиндра 41, поворачивая задние колеса вправо, в
то же время масло под давлением с другой стороны заднего гидроцилиндра 41 подается на передний гидроцилиндр 40, следовательно, передние колеса поворачиваются
влево.
Поворот направо (след в след) 4WS.
![]()
Поворот направо (след в след) JCB гидравлика
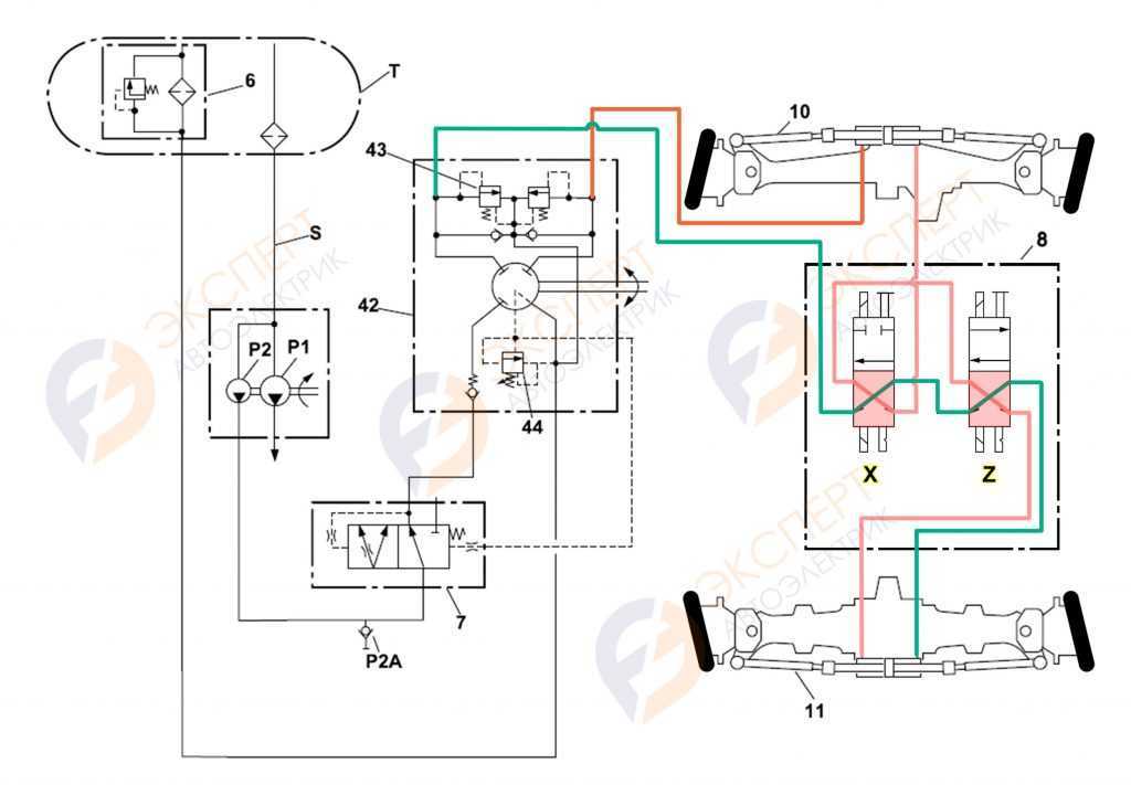
Рассмотрим более подробную гидравлическую схему JCB в режиме 4WS.
![]()
4WS регулировка след в след гидро-схема JCB 3cx
Электрическая схема управления поворотом
колес JCB в режиме 4WS “след в след”.
В режиме рулевого управления на все четыре колеса 4WS задействованы
клапана CRAB 4WS SOL X (12) и 4WS SOL Z (11) при этом на передней и
боковой панели будет гореть индикатор включения режима 4WS.
![]()
Электрическая схема, 4WS режим включен (2ой режим влево) схема JCB
При выборе режима 4WS загораются соответствующие индикаторы 13 на передней и правой боковой панели.
![]()
Индикация режима 4WS JCB
Сфера применения «JCB 4CX»
Там, где объём работ постоянно находится на отметке «выше среднего», применение «JCB 4CX» является более эффективным и экономически оправданным, чем его менее мощных «собратьев». Потому что этот экскаватор-погрузчик выполняет ощутимо больший объём работ за конкретную единицу времени, чем «JCB 3CX» и его «одноклассники». Что способствует разгрузке прочей техники и, в дальнейшей перспективе, сокращению общих финансовых расходов компании или предпринимателя.
«JCB 4CX» позволяет в ускоренном темпе производить разработку, укладку, уплотнение и погрузку грунта, а также его перемещение по территории строительной площадки или другого рабочего участка. «JCB 4CX» – трактор самый тяжёлый и габаритный в серии колёсных экскаваторов «JCB», но в то же время он весьма компактный. Этот экскаватор-погрузчик уверенно себя чувствует на любых ограниченных пространствах. На экскаваторе-погрузчике «JCB 4СХ» имеется механическая система компенсации угла наклона ковша при подъёме стрелы, которая исключает просыпание материала при погрузочных работах.

Работа «JCB 4CX» в строительной отрасли – это рытьё котлованов, планировка и расчистка территорий; погрузка и перемещение щебня, гравия, песка, строительного мусора и т.п. В дорожно-транспортном деле – прокладка новых дорог и развязок, мостостроение. В коммунальном хозяйстве – рытьё траншей, перемещение грунта и стройматериалов при прокладке новых трубопроводов, инженерных сетей, и выполнении различных ремонтных и аварийно-ремонтных работ. Кроме штатного оборудования, трактор допускает установку самых разнообразных дополнительных механизмов – дорожных фрез, ударо-отбойных устройств, челюстных ковшей, вилочных погрузчиков.
Описание
Servicemaster 4 V1.73.3 диагностическое программное обеспечение для экскаватора JCB ServiceMaster
Регион: все регионы
Языки: английский, итальянский, немецкий, французский
Тип: диагностическое программное обеспечение
ОС: WinXP, WIN7, WIN8 (система Win7 лучше)
Количество CD: 1 DVD
Диагностическая программа JCB servicemaster 4 предназначена для диагностики строительного и сельскохозяйственного оборудования, а также двигателей для JCB.
Установка диагностической программы jcb servicemaster 4 на персональном компьютере пользователи имеют доступ для просмотра различной информации, в том числе информации, хранящейся на одном DVD.
После установки диагностического сервисного сервиса 4 на ПК или ноутбуке с операционной системой-Windows XP или Windows 7, пользователи могут осуществить:
-Устранение неполадок
-Проверьте стандарты обслуживания
-Просмотр и изменение генерируемых данных
-Flash ECU с правильными файлами данных








Проверка бесконтактного датчика положения колес 701/80312 .
Проверяем бесконтактные датчики
положения колес на переднем и заднем гидроцилиндре.
Датчики трехпроводные. На одном
контакте должен быть постоянный плюс +12
вольт, на втором масса, а третий
пин – выход с датчика (ноль или +12,
в зависимости от положения колес). Если подать питание на датчик и поднести к
нему металлическую пластину, то на выходе датчика должно появиться напряжение
+12 вольт.
![]()
Схема подключения бесконтактного датчика JCB (701/80312)
Если питание, масса или сигнал на
датчике отсутствует, то приступаем к проверке целостности электропроводки.
![]()
Датчик крабового хода 701 80312 JCB
Сопутствующие товары
Экскаватор строительство диагностический инструмент для JCB электронный Услуги инструмент JCB servicemaster запасных частей+ T420 ноутбук
57 312 руб.
Сельскохозяйственные Строительное оборудование для JCB электронный Услуги инструмент(DLA) JCB servicemaster heavy duty truck диагностический инструмент
4 826 руб.
Сельскохозяйственный диагностический инструмент для электронных сервисных инструментов(CNH EST 9,0 инженерный уровень)+ Активатор+ срок действия
9 049 руб.
KEYDIY KD-X2 дистанционный производитель Unlocker Автомобильный ключ гаражная дверь дистанционный KD X2 автоматический ключ программист
12 548 руб.
Vcads pro 88890180(88890020+ желтая защита) грузовик диагностический интерфейс для Volvo/Renault Поддержка нескольких языков
6 744 руб.
AdBlue NOx эмулятор отключите SCR системы дизельного грузовика диагностический инструмент
2 111 руб.
Инженерное Оборудование строительное оборудование для volvo vocom 88890300 vcads грузовик диагностические инструменты технический инструмент 2.7.80 разработка
87 477 руб.
KEYDIY KD-X2 удаленное устройство разблокировки и генератор ключей 96 бит 48 транспондер чип ключ программист
12 548 руб.
Экскаватор диагностический инструмент 88890304 OBD2 OBDII кабель с 88890302 9 контактный кабель для Volvo Vocom II Vocom 88890030
13 633 руб.
Автомобильный считыватель кода OBD2 launch CReader 8001 автоматический диагностический сканер инструмент
8 385 руб.
Кабина «JCB 4CX»
Кабина механизатора «JCB 4CX» сделана с учётом всех современных представлений о комфортной и трамвобезопасной работе. Подрессоренное кресло механизатора, расположенное на демпфирующей подвеске, снабжено регулировками высоты подушки и положения спинки. Панель приборов максимально информативна, все органы управления расположены удобно и эргономично. Предусмотрены дуги безопасности, качественная пыле-, вибро- и шумоизоляция.
Панорамное остекление (площадь остекления 6,4 м2 ) обеспечивает максимально возможный обзор во все стороны. Омыватели предусмотрены и на переднем, и на заднем стёклах. Мощные кондиционер и отопитель позволяют с комфортом трудиться в любых климатических условиях. Рабочее место оборудовано грамотно расположенным внутренним освещением. В стандартной комплектации – радиоприёмник и две стереоколонки. Доступ в кабину – очень лёгкий и удобный, через любую из двух дверей.

Пол кабины выполнен из легко очищающегося покрытия. Приборная панель располагается справа и снабжена дополнительной крышкой, которая закрывает её от повреждений. На панели приборов находятся: указатель числа оборотов, счётчик моточасов (с защитой от «подмотки»), указатель уровня топлива, указатель температуры охлаждающей жидкости, цифровой счётчик пройденного пути, часы.
В качестве дополнительных опций для повышения комфорта в кабине «JCB 4CX» предлагаются сиденье с подогревом; сиденье с автоматической компенсацией (в зависимости от веса механизатора); электрообогрев лобового стекла; специальный компактный чайник для приготовления горячих чая или кофе.
Кабина «JCB 4CX» полностью соответствует актуальным стандартам «ISO 3471» и «3449 (SAE JI040 b J23I)». А также стандартам безопасности «FORPS»/»ROPS».



![Jcb servicemaster 4 v21.2.6 [04.2021] diagnostic software full | auto repair manual forum - heavy equipment forums - download repair & workshop manual](http://dima-sychev.ru/wp-content/uploads/0/4/a/04a2d1ee9ddbf61fa699eb1aa0871b92.jpeg)



![Jcb servicemaster 4 v21.2.6 [04.2021] diagnostic software full](http://dima-sychev.ru/wp-content/uploads/8/d/7/8d76d94d038efac81bc2dd663e7db688.jpeg)



![Jcb servicemaster 4 v21.2.6 [04.2021] diagnostic software full | auto repair manual forum - heavy equipment forums - download repair & workshop manual](http://dima-sychev.ru/wp-content/uploads/3/2/2/322bfa7a8aa65ea4bb5b7068aa869565.jpeg)



![Jcb servicemaster 4 v21.2.6 [04.2021] diagnostic software full](http://dima-sychev.ru/wp-content/uploads/e/3/f/e3f377e40cedd72535033e63b7563b3a.jpeg)



![Jcb servicemaster 4 v21.2.6 [04.2021] diagnostic software full | auto repair manual forum - heavy equipment forums - download repair & workshop manual](http://dima-sychev.ru/wp-content/uploads/b/b/8/bb8f8d942da7bc1015ba315aa0988702.jpeg)



![Jcb servicemaster 4 v21.2.6 [04.2021] diagnostic software full](http://dima-sychev.ru/wp-content/uploads/e/0/d/e0d0193c330feb9b5e88834ffaaf7899.jpeg)



![Jcb servicemaster 4 v21.2.6 [04.2021] diagnostic software full | auto repair manual forum - heavy equipment forums - download repair & workshop manual](http://dima-sychev.ru/wp-content/uploads/a/c/0/ac0b9ad2c3d4ec11ce69c7506b054e1d.jpeg)


